
Mammut Energy – The Fossil-Free Energy Storage for the Power Grid of the Future
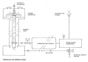
The Mammut system is a patented, fossil-free and CO₂-free energy storage solution designed to meet the growing demands for a stable, flexible, and renewable electricity system. The system is based on robust technology—air-lift pump (mammoth pump), compressed-air storage, and a turbine-driven generator—combined into a unique and scalable solution that stores electricity when it is cheap and available, and delivers it back when demand is highest.
One of the Mammut system’s greatest strengths is that it serves as the perfect complement to solar, wind, and hydropower. Instead of building more power plants—which entails high costs, lengthy permitting processes, and geographical limitations—the Mammut system makes it possible to store the renewable electricity already being produced and balance the variations in supply and demand.
This enables a more robust, fossil-free energy system without burdening nature with additional land use or major infrastructure expansions.
Why Mammut Energy
The Mammut system solves several of today’s major energy-related challenges—sustainably and economically:
• Levels out electricity prices and reduces peak loads
By storing electricity when spot prices are low and delivering it when spot prices are high, both costs and grid load are stabilized.
• Smart integration of renewable energy
Solar and wind power are intermittent energy sources. The Mammut system makes them more useful even when it is cloudy, dark, or windless—without needing to build new power plants.
• Fossil-free with long service life
Unlike battery storage, the Mammut system requires no metals or chemicals, has low wear, and is built from proven industrial components.
• High system efficiency with district heating
By recovering the compressor’s waste heat, the total efficiency can reach 60–70%, while district heating plants benefit from lower return temperatures and improved performance.
• Flexible, scalable, and safe
No geografic requirements as with pumped-hydro plants, and no explosion risks as with gas-based systems.
Compressed-air storage can be placed in steel tanks, boreholes, or existing infrastructure.
• Patented and future-proof technology
The system’s foundation is proven, but the integrated solution is unique—and now patented within the EU.
Areas of Use
The Mammut system is designed to operate in many different environments:
Properties, industry, and municipalities
Reduce fuse size, cut peak loads, and lower electricity subscription costs.
Solar and wind farms
Generate power even during calm winds or darkness, and deliver electricity at times when it has higher value.
District heating production
Recover compression heat and increase total system efficiency while reducing CO₂ emissions from peak-load production.
Energy service companies (PaaS/Virtual Power Plants)
Use the Mammut system as a module in advanced power management and balancing control.
Frequency regulation (FCR/Nord Pool)
Fast access, predictability, and strong control make the system well suited for balancing markets.
Island operation, archipelago communities, and vulnerable areas
Stabilize energy supply and reduce dependence on single power cables.
Critical operations
Hospitals, defense, telecommunications, and data centers can benefit from a fossil-free and highly reliable backup power solution.
